
15158833176
国家电网是全国能源供给核心,电力系统的安全运行关乎全国经济安全,是新常态国家安全的重要组成部分。电力核心系统,尤其是变电站及电缆隧道等核心要害设备的消防预警是关系到国计民生的大问题,也是当前着力防范化解重大风险,保持经济持续健康发展社会大局稳定工作的重要组成部分。
近年来,电力系统消防事故频发,并有逐年上升的趋势,给企业带来巨大的经济损失与严重的社会影响。
2018 年 4 月 7 日,国家电网公司±800 千伏天山换流站极 I 高端 Y/D-B 相换流变突发故障,引发设备着火,造成部分设备烧损。
2018 年 6 月 2 日,国家电网有限公司±800 千伏宜宾换流站极Ⅱ低端 Y/Y-A相换流变突发故障着火,造成该换流变烧损。
2018 年 6 月 17 日,国电投朝阳燕山湖发电有限公司正常运行中启备变区域、2 号高厂变区域冒烟着火,造成 2 号机组解列,2 号高厂变、启备变及部分设备受损。
2018 年 3 月 23 日,国家能源集团元宝山发电有限责任公司发生火灾事故。#2 机组超低排放改造过程中,脱硫吸收塔发生火灾。
而电力系统火灾不同于其他的火灾,具有破坏性大、火势蔓延快的特点。着火后电力设备可能仍带电,因电气绝缘损坏或带电线缆断落接地,在一定范围内存在跨步电压和接触压,极易引起触电事故,且部分电气设备内部充有大量油(如变压器、电压互感器等),着火后可能发生喷油、爆炸等,一旦电力系统着火,灭火处置难度极大。因此,对于电力系统的消防隐患提前发现、提前预警比事发后灭火要重要得多。
目前储能电站安全监测分为电池本体监测及非电池本体隐患监测。对于电池本体监测,目前使用较为广泛的为电池管理系统(BMS),BMS 通过对电池的数据采集、状态估计、安全管理等,保证储能电池的运行稳定。
对于除电池本体外的电气设备火灾预警,常使用烟感探测器、温度探测和电磁波探测等常规的探测系统进行保护。这种技术保护不全面,属于发生火灾报警装置,不能满足对储能技术要求,新一代智能电力极早期火灾预警系统,监测配电系统
内前期内部空气中粒子采集监测、预警、分析判断、显示、联动等多功能监控,将彻底解决了消除电气安全隐患。
>1.2.1 国家电网相关政策
国家电网公司历来高度重视消防工作。2017 年公司安质部下发了《国家电网公司关于印发国家电网公司电气火灾综合治理工作方案的通知》(国家电网安质〔2017〕 449 号),运检部下发了《国网运检部关于印发输变配设备设施电气火灾综合治理工作方案的通知》(运检技术〔2017〕81 号),组织各单位开展了为期三年的电气火灾隐患排查治理工作。近期针对天山换流站火灾事故,运检部又下发了《国家电网公司关于进一步加强电气火灾综合治理工作的通知》(国家电网运检〔2018〕320号)等三项文件,要求各单位进一步强化变电站(换流站)火灾隐患排查。
2020 年 5 月设备部再次下发文件:《国网设备部关于进一步加快变电站消防隐患治理和消防能力提升的通知》(设备变电(2020)30 号),并并明确提出“提高火灾初期监测预警能力,推广应用极早期火灾探测器等实用高效的新技术、新装备”。
2021 年 7 月 15 日,国家发展改革委、国家能源局》发布了发改能源规《关于加快推动新型储能发展的指导意见》,文件明确要求中:“强化消防安全管理,加强组件和系统运行状态在线监测,有效提升安全运行水平。”
2022 年 5 月 25 日,国家能源局官网发布《国家能源局综合司关于加强电化学储能电站安全管理的通知》中强调:“规范信息报送,积极配合参与电化学储能电站安全监测信息平台建设,按照有关规定报送电池安全性能、电站安全运行状态、隐患排查治理、风险管控和事故事件等安全生产信息,提升电站信息化管理水平。”
2022 年 8 月 29 日,工信部、财政部等五部门组织编制《加快电力装备绿色低碳创新发展行动计划》中提出:“大幅提升电化学储能装备的可靠性,加快压缩空气储能、飞轮储能装备的研制,研发储能电站消防安全多级保障技术和装备。研发储能电池及系统的在线检测、状态预测和极早期预警技术系统。”
为贯彻国家有关规定和要求,在编制此任务书时依据和参照下列规范、标准、文件和资料:
>u 《电力设备典型消防规程》DL5027-2015
>u 《火力发电厂与变电所设计防火规范》GB50229-2006
>u 《中华人民共和国消防法》
>u 《火灾自动报警系统设计规范》GB50116-2013
>u 《电气火灾监控系统设计规范》GB14287-2014
>u 《建筑设计防火规范》GB50016-2014
>u 《火灾自动报警系统施工及验收规范》 GB50166-2007
>u 《火灾报警控制器》GB4717-2005
>u 《消防联动控制系统》GB16806-2006
>u 《消防控制室通用技术要求》GB25506-2010
>u 《智能配电热解粒子感知预警系统》 T/CASME 928—2023
>2. 项目概述
本项目拟通过对***项目中 100MWH 储能站配置 XZ-YJ-001 热解粒子探测器,设计并实施具备在线监测、诊断及火灾预警功能的系统及装置。系统应采用主动探测方式,对储能电池预制舱内火灾早期产生的微粒子与特征气体进行感知与分析,实现对电池预制舱内电池本体热失控、电气设备(包括材料、电缆、接头)过热及放电等安全隐患的在线监测、诊断及预警,有效预防储能电站的运行安全及火灾风险。
>2.2 项目信息
***项目储能电站规模总容量 100mwh,共计 20 个电池预制舱。
项目储能单元采用非步入式液冷磷酸铁锂预制舱,同时为变流升压一体
机式设计,因此结合储能单元的设计构造,本项目按照预警装置与电池预制舱 1: 1 数量配置,拟安装 20 套 XZ-YJ-001 热解粒子探测器。
针对本次项目,由夏众科技自主研发的储能电站主动式安全在线监测极早期预警系统,能补足现有技术的空缺,提高系统的整体安全可靠性,参与环境安全评估,提升储能电站运维的整体安全效率。系统的主要功能如下:
>(1) 电池本体热失控预警:采用先进的激光技术,采集纳米微粒子和特征气体探测技术,结合电池本体关键参数融合分析,通过 AI 算法,实现电池热失控早期预警;
>(2) 非电池本体隐患监测:对设备、线缆的过热或放电隐患、电池接头等接触不良而产生的纳米粒子进行灵敏探测,保证电池外部设备及运行环境的安全;
>(3) 主动式在线监测:采取主动采样的方式,比传统点式响应速度更快。
>(4) 环境温度监测:采集舱体内环境温度状态,当超设置温度阀值时,结合粒子、气体探测器,多维 AI 算法综合研判,准确发出告警信息。
>(5) 多级预警功能:五级告警输出,分别是(示警、预警、巡警、火警 1、火警 2)。
>(6) 可扩展多种气体超限告警:一氧化碳、氢气
>(7) 自诊断功能:监测气流/风速状态、传感器故障告警功能
>(8) 防误报:采用过滤器,防水雾、灰尘装置。
(8)管道自清洁:管道自清洁装置,定期或不定期清洁管道
>1. 探测:探测器通过采样方式获取空气中的气体粒子。采样方式可以是主动式,主动式是通过向空气中吹入空气流来获取气体粒子,被动式则是通过空气的自然流动来获取。探测器内部通常装有过滤器,以去除空气中的尘埃和其他水雾杂质,保证探测的准确性。
>2. 热解:探测器内部的热解装置将采集到的气体加热到高温,使其发生热解反应,进一步将气体分解成更小的分子或原子。这一步的目的是为了更好地识别和检测气体中的热解气体粒子。
>3. 多维 AI 算法研判分析:内部的成分分析仪对热解后的气体进行成分分析。通
过激光光谱分析、色谱分析或质谱分析、温、湿度、气体等传感器,确定气体中是否存在可燃性或有毒性气体,以及其浓度。
>4. 预警与报警:根据成分分析的结果,探测器判断是否达到预设的预警或报警条
件。如果达到预警条件,探测器会发出声光预警信号,提示可能存在火灾隐患;如果达到报警条件,探测器会发出火灾报警信号,并联动消防系统进行灭火等应急处置。
5、综合研判分析:由于现阶段的预制舱体结构防护以及排风性能的提高,传统
感温感烟探测器,仅仅能在发生火灾后,发出告警信息。BMS 和气体探测在灵敏度和误报率上受到局限,同时无法对外部电气设备火灾进行监测,因而储能电站传统状态监测以及告警设备均无法实现储能系统整体有效在线监测预警。
储能电站主动式安全在线监测极早期预警系统,采用了主动探测的采样方式,结合隐患早期微粒子探测技术与气体监测、环境温度通过 AI 算法研判分析,能够同时预警外部电气与内部电池隐患,极大保障储能电站安全运行,有效避免储能热隐患事故的发生。
![]()

图 3-1 电池热失控趋势图
电池储能系统出现安全隐患甚至造成火灾、爆炸等事故,其主要的原因可分为电池本体热失控和非电池本体的外部隐患,这两种隐患均包含有多种特征参量,如图 3-1 所示。

对于非电池本体的外部隐患,主要可以概括为设备、电缆、接头过热,或电气设备绝缘缺陷放电。对于设备、电缆、接头、材料等过热来说,物质由于超温会导致分子间结构崩溃,发生热劣解效应,产生大量的纳米微粒子及 CO 气体;同时,电气设备发生放电会导致局部高温,同样能造成绝缘材料发生热劣解,产生纳米微粒子及 CO。因此,通过对纳米微粒子及 CO 这两种参量的监测,可提前 12h 以上对非电池本体的外部物质过热隐患进行预警,可提前 24h 以上对电气设备放电进行预警,预留充足的处置消缺时间,避免隐患导致的重大安全事故的发生。

图 3-3 电缆绝缘材料热失重对比
综上所述,通过对储能预制舱内的一氧化碳、氢气、环境温度及纳米微粒子进行在线监测,可提前发现隐患并预警,预留充足的处置消缺时间,避免安全隐患发展成为火灾、爆炸等事故。
针对本次项目储能单元的设计构造,夏众科技采取了具有针对性的安装布局方式,能良好适配变升压一体设计式储能预制舱的结构特点。符合储能电站管理规范,有效发挥主动式安全在线监测预警系统功能。本次项目共计 XXX 个储能单元,每个储能单元包含 xxx 储能预制舱;按每 20 尺预制舱布置 4 套 XZ-YJ-001热解粒子探测器的标准,在每个储能单元配置 x 套储能电站 XZ-YJ-001 热解粒子探测器。
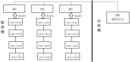
XZ-YJ-001 热解粒子探测器布置在储能预制舱顶部每 1.5-2 米之间安装一台 XZ-YJ-001 热解粒子探测器。监测预警装置可通过有线、以太网、光纤等方式连接至 BMS,通过 BMS 将信号传输至 EMS 或独立服务器。具体安装布局及信号采集依据具体项目设计。
安装的核心装置为 XZ-YJ-001 热解粒子探测器,如下图:
图 4-1 系统图

监测高低压柜等内部电气开关、电缆等空气中散发着粒子,采用激光粒子传感器,采集粒子超标时,通过系统 RS485 总线至主机,或无线 4G 传至系统主机发出预警信号。
测量模式:连续
测量粒子量程:0-2000ug/m3
测量精度:100ug/m3 以上,误差 5%,100ug/M3 以下,误差 5ug/m3
●环境温度监测告警,监测范围 0-170℃,告值可设置
●一氧化碳、氢气监测超限告警功能(扩展选配功能)
●具有有线传输 RS485 通信接口
●具有无线 4G 传输功能(可选配),上传至系统平台和手机 APP 告警。
●工作电压 AC220V 或 DC24V
●联动输出:多级报警联动,可联动声光报警器、智能楼宇、消防报警主机、喷淋、摄像头等。
●开放式通信协议输出,对接上传第三方平台
●告警输出:多组继电器干接点
●远程监控:布署本地化智能管理系统,也可配接云平台同步远程管理,实时数据可同步到手机 APP 端。
热解粒子探测器技术参数表
|
系统总线 |
RVSP2*2.5mm2 |
传输模式 |
有线 RS485 或无线 4G |
20 尺标准舱内安装数量 |
建议 2-4 台 |
|
型号 |
XZ-YJ-001 |
安装方式 |
柜内顶部安装 |
||
|
工作电压 |
AC220V 或 DC24V |
一氧化碳量程 范围 |
0-1000PPM |
||
|
粒子量程范围 |
0-2000ug/m3 |
氢气量程范围 |
0-1000PPM,可订制 0-30000PPM |
||
|
分辨率 |
1ug/m3 |
气体精度 |
1PPM |
采集方式 |
吸气 |
|
工作环境 |
-40℃~+75℃ |
储存温度 |
-40℃~+85℃ |
监测材质 |
各类绝缘体 |
|
联动输出 |
一组干接点 |
相对湿度 |
55~95%RH |
|
|
|
平台 |
具有开放式协议,数据上传至 BMS 系统或其他第三方系统 |
||||

产品应安装在机柜内部顶端,用于检测电气元件或电缆产生微粒子。微粒子电气火灾探器,采用安装支架,两边固定式安装。
将产品按照上面接线方法装入总线路中,运行灯闪烁,处于运行检测状态。
应每月一次操作“试验”检查产品功能特性,以保证产品处于正常工作状态,并做好维护保养记录。
报警发生后,应对供电电路进行隐患排除,隐患排除以后进行复位操作,使产品恢复正常工作状态。
每次故障处理后,应对发生故障的时间、类型及处理方式等内容进行记录,以便日后查询。

电力、地铁、石化、采油厂、风力光伏、发电厂、钢铁、数据中心机房、烟草、物流、储能电厂、高铁站、机场等场景

※ 数据查看与状态识别功能。后台软件能以监视图、数据表格、曲线等方式实时动态显示所监测的数据和状态,并能手动修改/操作需查看数据的类型、时间、变化趋势等;系统后台能够根据设置的阈值自动识别正常运行和安全隐患、火警等状态。

※ 远程管理功能。后台软件应能查看该所有监测主机、粒子探测器的信息及 实时运行状态,并能通过软件对监测主机的工作方式、灵敏度、预警等级等进行远程调试。
※ 软件告警与复位功能。后台软件应在监测主机发出预警信号时,通过窗口 、声音、图标闪烁的方式同步发出预警信号,并能远程进行复位。
※数据存储及历史查询。后台软件应能记录、存储历史数据,具有查询当前告警、历史告警、事件记录(包括告警事件、控制操作及其发生时间和其他信息)及对应的纳米微粒子、特征气体的变化曲线。※统计报表功能。系统软件应能根据储能电站的运行要求,按照固定的周期生成月度、年度报表,或通过手动设置生成任一时间段内各数据的统计报表,并能生成各项监测数据的统计分析,支持历史数据查看,报警日志、设备运行数据、隐患日志、周报、月报、年报统计等数据。
※ 系统对时功能:接受主时钟信息,并统一全线系统的时间。极早期预警功能
※ 超前预警:可监测电缆等可燃物,在局放或发热时产生的纳米级热释离子 ,在第一时间捕捉分析,具备燃烧前感知预警或更早时间感知预警能力。
※ 报警级数:5 级,示警、预警、巡警、火警 1、火警 2,可根据环境及运行 管理需求,灵活设置报警阈值,在燃烧初期可见烟之前报警,从而最大限度消除保护区内的隐患。

可根据环境及运行管理需求,远程设置粒子探测器的报警阈值和相关参数。
>a)告警阈值设置:应具备设备告警阈值的设定功能,对每个极早期预警装置报警阈值进行设置,包括环境等需要设置的各种阈值参数,但设置前需输入操作密码。
>b) 告警设置:不同告警类型设置,包括:设备故障告警、通信故障告警等。系统告警设置,包括告警级别、时间、设备名称、监测值、告警阈值等。
>c) 权限管理:应具备用户权限管理功能,一般只有查看功能,如果需要设置,必须输入密码。
※ 查询统计分析
应具备查询统计分析功能,包括:监测的历史数据,设备告警信息,设备工作状态,日志等。数据分析,报警统计、设备状态统计、日常管理分析等数据研判。
※ 系统功能
应具备远程对探测器自检、复位、消音功能操作。

>1) 支持手机 APP 或微信公众号。
>2) 手机 APP 应能展示微粒子电气安全参数的实时监测数据、变化曲线及实时报警数据。
>3) 对粒子探测器参数进行远程设定及修改功能,参数修改必须通过密码验证后方可进行修改以确保设备参数的安全性。
>4) 能查看每条报警设备的现场安装图片、地址及地图位置信息,以地图的形式展示所有安装单位和设备的分布情况,便于快速掌握设备的基础信息。
>5) 对每条报警记录,直接调取设备所属用电单位联系人的电话,并进行呼叫,便于紧急情况下能尽快通知用电单位。
>6) 手机 APP 能将电气安全隐患的报警处理、隐患排查、日常巡检服务过程录入云平台管理,记录内容包括:处理时间、处理内容、处理结果,所有服务记录实现云端存档,便于对系统现场服务质量进行有效监督和统计分析。
>7) 可以对所有用户单位的电气安全隐患指数评分及综合排名,并可以根据不同月份和不同区域进行分别统计。
>8) 支持单位管理、设备管理、用户管理、巡查配置、培训管理、流程管理等基础配置。
>9) 支持数据分析,报警统计、设备状态统计、日常管理分析等数据研判。
>10) 支持历史数据查看,报警日志、设备运行数据、隐患日志、周报、月报、年报统计等数据。
>11) 支持巡查管理,巡查详情、巡查统计等功能。
安装现场:


商务报价热线:0571-86918352 15158833176 技术支持热线:15158833176 服务热线:15158833176 询价/邮箱:xzkj0722@163.com







